Модем 56к что это
Модем ZyXEL OMNI 56K MINI
Видеокарты с отключенными текстурными блоками, процессоры с урезанным объемом кэша — знакомо, не правда-ли? Несмотря на вышеперечисленное — такая «облегченная» продукция находит своего покупателя за счет весьма доступной цены, и неплохого отношения цена/качество. Модемы же… А что модемы, они ведь ничем не хуже. И сегодня пришла и их очередь. До сих пор компания ZyXEL как правило, не очень-то радовала своих покупателей низкими ценами на свою продукцию. Исключением был разве что модем Omni PCI, однако это программный модем, и иметь невысокую цену — одна из его первейших обязанностей 🙂 К тому же, он собран на дешевом чипсете стороннего производителя (PCTel), что также нетипично для модемов ZyXEL. Но вот сравнительно недавно была анонсирована новинка ZyXEL OMNI 56K MINI на новом чипсете M6. Как следует из названия модем обладает небольшими размерами, и должен продаваться в розницу по цене около 65$.
Так какие же операции можно произвести с модемом, чтобы получить «Lite» версию? Ну, например, можно убрать возможность работы на новейших протоколах, сократить дополнительные функции… Посмотрим же, насколько «облегчил» ZyXEL свой новый модем OMNI 56K MINI как в прямом, так и в переносном смысле.
Оправдывая свое название, новинка обладает небольшими размерами (90x90x27мм) и симпатичным дизайном корпуса. Для сохранения товарного вида металлизированная фирменная надпись на верхней крышке корпуса заклеена кусочком прозрачной пленки.
Основные возможности
Протоколы сжатия данных и корреции ошибок
Дополнительные функции
Стоит отметить, что наличие аппаратного АОН среди надписей на коробке не значится, тем не менее, он есть и работает.
Комплект поставки
Модем поступает в продажу в небольшой коробке, в которой содержится обычный для модемов ZyXEL набор из кабелей для подключения к COM-порту, к телефонной линии, и руководство по установке (на английском, русском, и украинском языках), а также блок питания (9V/AC, 1A). На прилагающемся компакт-диске содержатся драйверы (inf-файлы) для операционных систем Windows 9x, Windows2000/XP, а также большой набор программ для работы в Интернете. Стоит сказать пару слов о документации и содержимом компакт-диска. Как показывает практика, в руководство по эксплуатации заглядывают разве что для того, чтобы правильно подключить модем после покупки. Тем не менее, там содержится и пара полезных советов — например, об обязательном заземлении ПК, и о желательном подключении параллельных телефонов через доп. гнездо модема. Несмотря на то, что модем не поддерживает голосовых функций, в разделе о программе Venta ZVoice упоминается работа с модемом в качестве автоответчика, и хотя программа предупредит владельца, что данный модем не поддерживает эту функцию, тем не менее, это может вызвать лишние сложности у начинающих пользователей. Также огорчает и пустота в папке документации на диске — кроме небольшого FAQ, там больше ничего нет. Хочется надеяться, что отличное руководство на русском языке с полным описанием команд и регистров, каким сейчас комплектуются старшие модели линейки Интернет-модемов со временем все же появится (версия для других модемов сейчас доступна на сайте ZyXEL.ru) на диске. Что же касается блока питания, то, как мне представляется, было бы логичным применить более легкий, компактный и дешевый БП меньшей мощности, без ущерба для потребительских качеств модема.
Установка и подключение, функционирование
Как и с другими модемами с интерфейсом RS-232, ни малейших проблем с установкой не было (следует помнить разве что о возможных конфликтах IRQ :)), и с прилагаемого CD был установлен требуемый inf-файл. Если говорить о качестве работы модема, то фактически, оно столь же хорошее, как и у старших модемов линейки, по крайней мере, отличий обнаружить не удалось. Что же касается определения модемом сигнала «Занято», то опять же, оно для российской версии модема традиционно хорошее. К сожалению, команды для сбора статистики в новом модеме также подверглись сокращению исчезли команды ATI12 (ее особенно жаль) и ATI13. С учетом того, что вывод статистики в формате unimodem командой AT#UD модем также не поддерживает, анализ поведения модема на линии и его тонкая подстройка могут быть затруднены.
Заглянем внутрь
При первом взгляде на печатную плату модема становится очевидным степень интеграции в новом модеме существенно повышена, что позволило как заметно снизить его себестоимость, так и уменьшить размеры платы. В новом чипсете M6 (ZyDAS ZD1061A) теперь «упакованы» RAM и ROM; фактически, из внешней обвязки чипсета остались только микросхема NVRAM и модуль приемопередатчиков (GD75323) для согласования с COM-портом.
Линейная часть модема выполнена по бестрансформаторной схеме на чипсете от Silabs, поэтому стоит последовать рекомендациям в руководстве по эксплуатации, и заземлить корпус ПК для устойчивой работы модема. Набор телефонного номера бесшумный, и осуществляется встроенными средствами чипсета Silabs. Динамик модема представляет собой обычную электромагнитную «пищалку», впрочем, для миниатюрного модема это вполне естественно.
Несмотря на небольшие размеры платы, на ней нашлось место для установки механического реле коммутации гнезда дополнительного телефона, что весьма полезно. Как и в старших модемах линейки, дополнительный телефон отключается с момента начала набора номера модемом, и до момента прекращения связи.
На верхней части корпуса модема находятся четыре светодиодных индикатора работы «MR», «DATA», «OH», «HS», На задней стенке корпуса расположены гнезда для подключния телефонной линии, дополнительного телефона и блока питания, разъем RS-232 и кнопочный выключатель питания.
Модем имеет интерфейс RS-232, что немного странно для модели 2003г. День, когда COM-порты исчезнут с материнских плат не за горами, и можно было ожидать появления модема с интерфейсом USB. Добавим к этому странную дату компиляции в версии микропрограммы, и создается впечатление, что модем долго «лежал на полке», пока руководство компании решало — начинать выпуск этого модема, или нет:56K Mini ROMV1.08 2001 11 21 12:02
В этом модеме на плате не установлен Flash-ROM (и соответственно, нет возможности обновления микропрограммы), что, как уже упоминалось выше, способствует снижению себестоимости устройства.
Однако тут таятся и подводные камни, о которые теоретически может разбиться хрупкий корабль владельца свежекупленного модема. Как известно, Mask ROM не прощает недоработок, и если в новую версию микропрограммы случайно вкрадется ошибка — от нее можно будет избавиться лишь заменой модема на такой же, но с другой версией прошивки. Все это потребует от компании ZyXEL более тщательного тестирования работы микропрограмм для этой модели.
Взвешиваем «за» и «против»
К положительным моментам можно отнести следующее:
1. Доступная (для продуктов ZyXEL) цена, и устойчивая работа модема;
2. Небольшой вес и размеры — модем свободно помещается в карман рубашки (если забыть об увесистом блоке питания ;));
3. Наличие коммутируемого гнезда для подключения дополнительного телефона, что бывает весьма нечасто у миниатюрных моделей.
Что же касается недостатков, то вот основные из них:
1. Модем не поддерживает современный протокол V.92, со всеми вытекающими последствиями — ограниченной 33600 бит/c. скоростью передачи по направлению к провайдеру Интернет-услуг, а также отсутствием сервисных функций, свойственных данному протоколу;
2. Пользователь не сможет при необходимости обновить микропрограмму в модеме;
3. Модем не поддерживает голосовых функций и не может быть использован в качестве автоответчика.
Что же можно сказать в заключение? Фактически, ZyXEL представил новый аппаратный модем, который будет являться прямым конкурентом внутреннего программного ZyXEL Omni PCI в отношении цены, но будет иметь преимущества при работе на линиях среднего качества. Если Вы подумывали о приобретении ZyXEL Omni PCI, как недорогого модема от ZyXEL, и если Вам не критично наличие голосовых функций и протокола V.92, то несомненно, cтоит присмотреться к новинке — ZyXEL Omni 56K MINI. Для тех же, кому нужен «неурезанный» аппаратный модем с полным набором возможностей и протоколов, по-прежнему стоит ориентироваться на старшие модели линейки Интернет-модемов от ZyXEL.
Тестирование 56k Faxmodem USB U.S.Robotics
Как это не прозаично, но для того чтобы получить доступ к сети интернет необходим модем. Сегодня мы рассмотрим модель 56K Faxmodem USB от компании U.S.Robotics, который попал к нам на тестирование.
Начнем с упаковки. Модем поступает в продажу в яркой красочной упаковке, от которой не просто отвести взгляд.
В комплекте с модемом поставляется USB кабель для подключения к компьютеру, кабель с разъемами RG-11 для подключения к телефонной линии, руководство по установке и настройке и компакт диск с драйверами и документацией.
На нижней стороне корпуса устройства приклеена наклейка с названием модели, серийным номером, отметкой о сертификации в России и некоторой информацией о совместимости и безопасности.
На задней панели расположены два разъема для телефонной линии и USB разъем для подключения к компьютеру. Заметим, что питание модема осуществляется через USB, и входа для отдельного источника питания нет.
Мы немного увлеклись этим модемом и решили посмотреть, что же у него внутри. Для этого нам пришлось его разобрать, что не составило особого труда. Как видно, модем выполнен не основе чипа от U.S.Robotics.
Возможности
| Возможности модема | |
| Схемы модуляции | V.92, V.90, Технология 56K (получение данных на скорости до 56 Кбит/с и передача с использованием модуляции V.34), V.34 (Включая 33600), V.32 bis, V.32, V.22 bis, V.22, V.23, V.21 |
| Схемы коррекции ошибок и сжатия данных | V.42, V.42 bis, V.44, MNP 2-5 |
| Схемы модуляции факса | V.17, V.29, V.27ter, V.21 |
| Стандарты для факсов | EIA 578 Class 1 FAX |
| Скорости соединения канала (скорости загрузки) | 28000, 29333, 30666, 32000, 33333, 34666, 36000, 37333, 38666, 40000, 41333, 42666, 44000, 45333, 46666, 48000, 49333, 50666, 52000, 53333, 54666 и 56000 |
| Скорости соединения канала (скорости выгрузки) | 4800, 7200, 9600, 12000, 14400, 16800, 19200, 21600, 24000, 26400, 28800 и 31200 |
| Скорости соединения V.34 | 4800, 7200, 9600, 12000, 14400, 16800, 19200, 21600, 24000, 26400, 28800, 31200 и 33600 |
| Скорости соединения V.32 bis | 4800, 7200, 9600, 12000 и 14400 |
| Скорости соединения V.92 | 24000, 25333, 26666, 28000, 29333, 30666, 32000, 33333, 34666, 36000, 37333, 38666, 40000, 41333, 42666, 44000, 45333, 46666, 48000 |
| Дополнительные скорости соединения | 300, 1200/75 (V.23), 1200 и 2400 |
| Скорости факсимильного соединения | 2400, 4800, 7200, 9600, 12000 и 14400 |
Как видите, эта модель, как и полагается современному модему, поддерживает достаточно много протоколов и стандартов передачи данных (схем модуляции), начиная от старого V.21 и заканчивая V.92. Кроме того, есть возможность обновления прошивки. Модем поддерживает загрузку программного обеспечения во встроенную флэш-память.
Немного подробнее следует остановиться на V.92, и его возможностях. Что же такое V.92, и чем он нам интересен? У него есть три новые функции в отличие от V.90. Как помните, стандарт V.90 имел ограничение по скорости передачи 31 200 бит/с, у V.92 максимальная скорость передачи составляет 48 000 бит/с, что достигается за счет технологии «V.PCM-Upstream» (Передача V.PCM).
Установка и настройка
Как мы и ожидали, серьезных проблем с установкой и настройкой модема, как и других USB устройств, у нас не возникло. Система сразу после подключения устройства определила модем и приступила к поиску драйверов. Мы установили драйверы с компакт диска из комплекта с модемом. Хотя на диске имеются драйверы для Windows XP, система говорит, что они не тестировалась на совместимость с ней.
Программное обеспечение
В комплекте с модемом поставляется специализированное программное обеспечение U.S. Robotics ControlCenter, предназначенное для настройки устройства, подстройки параметров по-умолчанию и обновления прошивки.
При каждом запуске, утилита определяет наличие модемов и отображает их в левой части экрана. Щелкнув по изображению модема, можно получить информацию о нем: тип, тактовую частоту, версию прошивки и др.
Диспетчер конфигурации содержит пять вкладок. Подстройка скорости может использоваться для настройки соотношения исходящего и входящего потока данных, передаваемых и получаемых модемом. Если необходимо передавать данные, можно оптимизировать передачу путем установки скорости отправки 48K, которая увеличит исходящий поток за счет уменьшения входящего потока. Существует скоростной диапазон от 28K до 56K для получения, и от 24K до 48K для передачи.
Вкладка ICN позволяет установить параметры для уведомления о вызове через Internet (ICN). С помощью этой функции можно принимать поступающие телефонные вызовы, для чего активное модемное соединение временно переводится в состояние ожидания. После ответа на голосовой вызов (телефонный звонок) и его завершения можно продолжить сеанс соединения. Требует V.92.
На вкладке Сброс можно выбрать шаблон, который будет использован для восстановления стандартных настроек для устройства. При этом сбрасываются значения всех полей на всех вкладках программы ControlCenter.
Здесь также есть кнопка с названием Терминал. Не трудно догадаться, что она используется для запуска терминала, в котором можно ввести AT-команды для устройства, также выполнить передачу и прием файлов.
Тестирование
Мы провели две серии тестов, одну для аналоговой линии и одну для цифровой. В обоих случаях тестирование проводилось на машинах под управлением ОС Windows XP Professional. Мы предумышленно не делали ничего, что могло улучшить, либо ухудшить скорость работы модема. Установив драйвер и указав данные подключения, мы перешли непосредственно к тестированию. Во всех тестах скачивался файл размером 3,5 Мб с сервера провайдера.
Первая группа тестов
Как мы и ожидали, проблем с подключением у нас не возникло. Модем сразу установил соединение, при этом скорость составила 46,7 кбит/с. На скачивание файла у нас ушло 12 минут 44 секунды. Средняя скорость загрузки составила 4580 cps.
| Размер файла, Мб | Скорость соединения, кбит/с | Скорость загрузки, cps | Время загрузки, м,с. |
| 3,5 | 46,7 | 4580 | 12,44 |
| 3,5 | 46,7 | 4760 | 12,15 |
| 3,5 | 46,7 | 4630 | 12,35 |
Вторая группа тестов
Следующим этапом было тестирование на аналоговой линии. Как мы и ожидали, здесь результаты оказались заметно хуже. Хотя мы были готовы встретить проблемы при подключении, мы их не встретили. Мы выполнили три тестовых подключения и для каждого из них выполнили загрузку 3,5 мегабайтного файла.
При первом подключении, как и при втором и третьем, скорость соединения составила 33,2 кбит/с. На первую загрузку у нас ушло 17 минут 34 секунды. Скорость загрузки составила 3320 cps.
При второй загрузке скорость оказалась существенно выше и составила 3680 cps, при этом время уменьшилось до 15 минут 51 секунды.
| Размер файла, Мб | Скорость соединения, кбит/с | Скорость загрузки, cps | Время загрузки, м,с. |
| 3,5 | 33,2 | 3320 | 17,34 |
| 3,5 | 33,2 | 3680 | 15,51 |
| 3,5 | 33,2 | 3580 | 16,17 |
Выводы
После того, как тестирование завершено, можно сделать некоторые выводы. Начнем с того, что нам понравилось в этом модеме. Конечно, нельзя не сказать о дизайне этого устройства. Небольшая красивая темно-серая коробочка с четырьмя индикаторами. Нам понравилось, что для этого модема не надо подключать внешний источник питания, используется питание от USB. Кроме того, скорость работы модема оказалась достаточно хорошей на цифровой линии. На аналоговой линии скорость, хотя и была заметно ниже, она не вызывала особых проблем. При тестировании модем хорошо держал линию, мы заметили только одно произвольное, как нам показалось сначала, отключение, чуть позже оказалось, что на счете кончились деньги. Таким образом, мы не заметили ни одного отключения модема от линии по его вине.
Из минусов стоит отметить, что скорость при работе на аналоговой линии могла быть и больше.
При тех результатах, которые мы получили, можно порекомендовать этот модем тем, кто собирается его использовать на цифровых АТС, но это вовсе не означает, что его нельзя использовать на аналоговых АТС.
Модемы Acorp 56K EUS и EMSF-2
В первой части нашего обзора мы познакомили читателей с двумя внутренними модемами Acorp, предназначенными для эксплуатации на шине PCI. Кроме того, были затронуты вопросы сопутствующего программного обеспечения и поддержки этих модемов, но до конца они не были раскрыты. Теперь настала пора рассмотреть внешние модели. Помимо технических характеристик и конструктивных особенностей модемов речь пойдёт об альтернативном программном обеспечении и возможностях обновления микропрограмм, а также поиске дополнительной информации.
Acorp 56K EUS
Появление этого модема вызвало искреннее недоумение, связанное в первую очередь с его габаритными размерами и формой корпуса. Издалека может показаться, что это обыкновенная мышка настолько похож корпус по размерам и «обтекаемости». В этом его главное достоинство. Теперь внешний модем можно без труда положить в карман или дамскую сумочку, перенести на любой компьютер и подключить, пользуясь всего одним шнуром для связи с контроллером USB. Согласитесь это удобно. А если учесть, что ранее внешний модем требовал для переноски кроме самого себя ещё и блок питания, то это удобно вдвойне. Остаётся, правда, ещё один предмет, необходимый для переноски – диск с драйверами модема. К слову, они занимают немного места, и поэтому обычной дискеты будет вполне достаточно. В итоге пользователь получил мобильный внешний модем.
Первое знакомство
Комплект retail поставки стандартный сам модем, диск с драйверами и сопутствующим программным обеспечением, шнур для подключения к USB, телефонный шнур, и краткая инструкция по подключению к компьютерам, оснащённым операционной системой семейства Windows. Все составляющие комплекта соответствуют действующим стандартам РосТеста и сертифицированы.
Внешние органы управления как таковые отсутствуют. Выключателя для подачи питания не требуется, поскольку подключение к USB безопасно и при включенном компьютере. Индикационные светодиоды не балуют избыточностью. Их всего два. Один горит в том случае, когда модем определён системой и готов к работе, второй при установленной связи. К слову, на плате модема предусмотрена возможность подключения ещё двух светодиодов, но производители видимо посчитали их установку излишеством, или нарушением общего дизайна. Для опытных пользователей есть возможность изменить назначение каждого диода и запрограммировать его на любое событие («линия», «передача данных» и т.п.).
Требования к OS и HardWare компьютера
Модемы Acorp56K EUS отличаются большой разборчивостью к выбору сопрягаемого железа и операционной системы. В настоящий момент существуют драйверы практически для любых систем типа Windows c поддержкой USB, правда из поля зрения разработчиков выпали драйверы для совсем древних версий NT4 и Windows 95. Использование модема совместно с другими операционными системами, например Linux, проблематично, поскольку для них драйверы пока что не созданы, хотя разработки в этом направлении и ведутся.
Технические характеристики
Технические характеристики модема не сильно отличаются от других подобных класса HCF, правда, нововведение в виде использования USB привнесло индивидуальный отпечаток. Модем способен работать на всех современных протоколах связи, включая новомодные V.92 и V.44. Применение компрессии по протоколу V.44 требует изменения скорости COM порта, который, в свою очередь, реализован как виртуальный. Это значит, что особых ограничений, свойственных аппаратным модемам нет. Важно чтобы ваша операционная система могла взаимодействовать с таким портом. Впрочем, если мы заговорили об ограничениях, то сразу следует их обозначить. Главное тип применяемого процессора у компьютера. Как минимум, он должен быть не хуже чем Pentium II 300 MГц, а на практике желательно иметь более быстродействующий. Любые HCF модемы, использующие USB действительно критичны к загрузке CPU и операционной системы. Поэтому сама фирма Conexant ввела эти лимиты на применение, в противном случае, надёжную работу модема нельзя гарантировать.
Модем поддерживает следующие протоколы передачи данных:
V.92, V.90, V.34, V.32bis, V.32, V.22bis, V.22, V.23, V.21, Bell 212A и Bell 103
Протоколы коррекции ошибок:
Схемотехника модема
В модеме применён основной чип RHP56D и вспомогательный 11247-11.
Монтаж компактный, двухсторонний и аккуратный, что является непременным условием для устройств подобного типа. На плате предусмотрена возможность установки либо оптоэлектронного наборного реле, либо герконового. Нужный вариант определяет сама фирма-производитель, и он может зависеть от построения технологических процессов изготовления, наличия тех или иных элементов на складе, внутренней политики и.т.п. Принципиальная схема входных цепей приведена ниже.
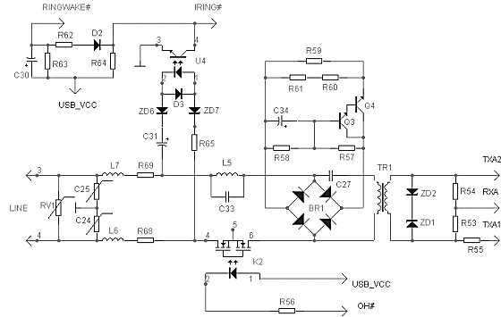
В ней, как и в ранее приводимых схемах нет особых излишеств, но предусмотрены защиты от перегрузок по максимально возможному току и напряжению. Несмотря на то, что на плате есть посадочные места для установки спаренного разъёма типа RJ-11, в модеме установлен одинарный разъём. Это может создать первоначальные трудности для тех, кто хочет подключить параллельный телефон непосредственно к модему. Выходом из положения может стать имеющийся в широкой продаже разветвитель гнезда RJ-11. При этом следует учитывать, что на время сеанса связи телефон отключаться не будет. Входные цепи выполнены по схеме с классической трансформаторной развязкой. Трансформатор залит компаундом, и поэтому можно только делать предположения о его истинных габаритных размерах. Впрочем, испытания с помощью комплексов измерительной аппаратуры от «Аналитик TC» показали, что именно на этих модемах входные цепи спроектированы наиболее оптимально, и не создают дополнительных нагрузок на телефонную линию.
Особенности модема
Недостатки
Выводы
Данный модем способен выполнять функции мобильного, поскольку его массогабаритные показатели можно назвать минимальными в линейках внешних модемов. При работе в стационарном режиме модем хоть и выполняет основные функции, но в силу программной реализации базовых функций уступает по техническим характеристикам аппаратным модемам.
Acorp M56-EMSF-2
Требования к OS и HardWare компьютера
Как и любой полноценный модем, Acorp 56K EMSF-2 совершенно нетребователен к применяемым операционным системам. Любая OS может быть свободно использована, лишь бы она позволяла подключать модемы к последовательному COM порту. В отношении HardWare компьютера необходимо только наличие этого порта, производительность CPU вообще не оказывает никакого влияния на работу модема, а модем в свою очередь, не оказывает влияния на работу компьютера.
Первое знакомство
Внешний вид модемов Acorp не претерпел каких-либо изменений на протяжении многих лет, что с одной стороны позволяет пользователю сразу же выделить его на прилавке магазина, но с другой вносит определённую долю путаницы. Дело в том, что в одном и том же корпусе выпускаются абсолютно разные по техническим характеристикам и применяемому чипсету модемы. Выяснить это можно только посмотрев на «брюхо» модема, а затем, подключив его к компьютеру, проанализировать ответы на команды группы ATI.
Модем Acorp 56K EMSF-2, как и другие модемы этой фирмы, поставляется в retail исполнении. В состав комплекта входят – сам модем, блок питания, шнур для подключения к COM порту компьютера, телефонный шнур, диск с сопутствующим программным обеспечением и краткая инструкция по установке под наиболее распространённые ОС группы Windows. Весь комплект соответствует действующим стандартам РосТеста и сертифицирован.
Технические характеристики
Модем обладает комплексом технических характеристик, свойственных любым модемам, построенным на чипах от Conexant, и в этом смысле не наблюдается каких либо отклонений от рекомендованного фирмой-производителем референс-дизайна. Но тут сразу следует оговориться, что это справедливо только в случае применения предустановленных заводских микропрограмм. Если же использовать новые микропрограммы, проходящие специальную обкатку в рамках всероссийского бетатестирования, функциональные возможности модема расширяются. Правда, всему своё время, и этому моменту мы собираемся посвятить отдельные строки обзора.
Модем поддерживает следующие протоколы передачи данных:
V.92, V.90, V.34, V.32bis, V.32, V.22bis, V.22, V.23, V.21, Bell 212A и Bell 103
Протоколы коррекции ошибок:
В части сервисных возможностей модем обладает дополнительным протоколом передачи факсов класса 2 и голосовым режимом работы с форматом команд ITU-T V.253

Вопросы целесообразности такого перехода не раз обсуждались, поскольку с одной стороны вроде как ничего и не мешало реализовать этот протокол в старом варианте, но с другой стороны, сама фирма-производитель чипов прекратила его микропрограммную поддержку. Поэтому факт остаётся фактом получился другой модем с новыми возможностями и техническими характеристиками.
Рассмотрим схемотехнику построения аналоговой части модема. В целом она мало отличается от ранее описанных схем модемов PIM2 и IRW2. Узлы те же, принципы работы и их назначение мы осветили ранее. Поэтому остановимся только на характерных особенностях.
Резюмируя обзор схемотехники, отметим, что мы специально подчеркнули некоторые изъяны, но они вовсе не говорят о том, что таковые фатальны по своей сути. Опыт эксплуатации показывает, что с ними вполне можно мириться.
Мы не станем сейчас рассматривать дизайнерские особенности модема. Его корпус без изменений выпускается уже много лет, и, видимо, в целом устраивает конечных пользователей. Модем вполне устойчив за счёт двух обрезиненных ножек, обеспечивающих трение между корпусом и поверхностью стола как в продольном так и поперечном направлении. Все коммуникационные разъёмы выведены на заднюю панель.
Модем снабжён удобной панелью, состоящей из девяти светодиодов индикации состояния, которые отражают все изменения, происходящие во время работы и «отдыха».
Применение такой панели позволяет даже без включенного звука оценивать состояние модема, что несомненно удобно.
Особенности модема
Недостатки
Выводы
В этой части статьи авторы обычно делятся впечатлениями о протестированном изделии, или строят прогнозы относительно будущего продукта. Так уж случилось, что авторам данной статьи пришлось не только тестировать, но и работать в течение более 1.5 лет на данном изделии, используя его в различных целях. Мы скажем просто — из всей линейки модемов Acorp, модель EMSF2 можно смело ставить на первое место, т.к. в развитие данного изделия вложен не только труд разработчиков, но и работа десятков пользователей, участвующих в проекте бетатестирования, а это значит что разработчики микропрограмм знакомы с российскими линиями и их проблемами не понаслышке.
Альтернативное программное обеспечение
В статье по модемам PIM2 и IRW2 мы рассмотрели софт, идущий в комплекте вместе с модемами. Его нельзя назвать основным, поскольку многие задачи, встающие перед пользователем при эксплуатации модемов он не выполняет. Поэтому здесь мы решили сделать обзор альтернативных программ, которые могут с успехом применяться.
Acorp Modem Booster (ex. HSFbooster)
Это направление программ, предназначенных для настройки программных модемов стало развиваться относительно недавно — примерно 3 года назад. Появление таких программ связано с тем, что общая техническая подготовка современных пользователей модемов падает ежегодно. И если несколько лет назад никому не нужно было объяснять что такое AT-команды и для чего они нужны, то нынче этот банальный вопрос у многих пользователей вызывает нешуточные затруднения. Есть и другой аспект, способствовавший появлению этой программы. Дело в том, что программные HCF/HSF модемы обладают гибкими возможностями подстройки, но они скрыты от глаз неискушённого пользователя в реестре Windows, а если учесть уже вышеупомянутый невысокий квалификационный уровень среднестатистического пользователя, то непосредственные операции с реестром могут оказаться губительными.
Это перечень основных возможностей. Более подробно с работой программы можно ознакомиться из встроенного файла помощи. Работа с программой не вызовет затруднений даже у неискушенного пользователя.
Acorp External Modem Tuner
Буквально во время подготовки этого обзора появилась очень долгожданная программа для настройки аппаратных модемов Acorp External Modem Tuner. Модемы могут быть настроены для эксплуатации через s-регистры и специализированные команды, однако в век Windows простой пользователь испытывает некоторые трудности. В форумах и конференциях нередко можно услышать просьбу: «Подскажите универсальную строку инициализации!». А как её можно подсказать, если ее как таковой нет и быть не может? Приходится отправлять пользователя на свершение подвига, заключающегося в чтении документации. Увы, но такая работа многим не по силам. В связи с этим было принято решение разработать программу, облегчающую взаимодействие с модемом.
Впервые настройка осуществляется не только вводом значений, но и графическим способом: пользователь выбирает интервалы и слушает получившийся сигнал, сравнивая его с тем, который можно услышать в трубке телефона.
Учитывая то, что программа появилась недавно и только начинает развиваться, можно надеяться, что в дальнейшем она позволит работать с гораздо большим числом настраиваемых параметров модема.
M_Tweak
Давно известна такая интересная особенность отдельных пользователей, как нежелание читать документацию. Если бы этой особенности не было, то не появилась бы на свет и эта программа, хотя более точное её определение утилита. В чём же здесь суть? Если производить грамотно настройку модема под конкретную линию, то на это нужно потратить достаточное количество времени и обладать запасом знаний. Все полученные настройки необходимо записать в профиль модема, пользуясь какой-либо терминальной программой, а в дальнейшем вызывать эти записанные настройки такой командой инициализации, как ATZ. К сожалению, этот путь для большинства пользователей оказался неприемлем, а потому многие инициализируют модем фабричными настройками (например, AT&F), а затем через дополнительную строку инициализации в той же Windows вносят коррективы, для настройки модема в конретных условиях. Хорошо это или плохо судить не будем, но констатация этого факта заставила в документацию по модемам внести специальные загрубленные настройки в виде ограничения битовых скоростей через AT+MS команды. А чтобы облегчить жизнь пользователя, стойко не желающего разбираться в документациях и была создана эта утилита.
Программа прописывает строчки инициализации в зависимости от качества выбранной линии:
+MS=V22B;+A8E=. 0 связь практически не возможна
+MS=V32;+A8E=. 0 очень плохое качество
+MS=V32B;+A8E=. 0 плохое качество
+MS=V.34,1,300,21600,300,21600 ниже среднего
+MS=V.34,1,300,28800,300,28800 чуть выше среднего
+MS=V90,1,300,31200,300,38667 неустойчивая линия
+MS=V90,1,300,31200,300,44000 хорошая линия
+MS=V.92,1 отличная линия
Как видно, градация по качеству линий весьма условная, но на первом этапе может здорово помочь. Пользователю нужно только сдвинуть «движок».
Необходимая команда будет прописана в дополнительной строке инициализации модема в Windows. Пользоваться этой утилитой можно при эксплуатации любого модема Acorp из новой линейки.
Свежие версии программы M_Tweak и AMB всегда можно найти на сайте www.beta.acorp.ru.
Программы для анализа статистики
Точная подстройка модема под параметры конкретной линии требует детального разбора и анализа статистических данных после проведённых связей. Все рассмотренные нами модемы обладают такой возможностью. Статистику можно получить по командам AT&V1 для EMSF-2, и AT#UG для PIM-2 IRW-2 EUS в незашифрованном виде, а по команде AT&V2 для EMSF-2 и AT#UD для PIM-2 IRW-2 EUS в зашифрованном виде. Последняя по формату полностью соответствует спецификации Unimodem Diagnostic от Microsoft. Разбор и чтение статистик в незашифрованном виде не вызывает сложностей, а вот в зашифрованном ставит перед пользователем подчас неразрешимые задачи. Хорошо, если драйверами модема предусмотрен вывод статистики в log файл «Сетевого соединения». А если нет? Тогда на помощь могут придти программы Станислава Механошина Rockwell Diagnostic и Unimodem Diagnostic. Пользоваться ими достаточно легко. Нужно либо получить файл со статистикой, либо скопировать её в буфер обмена. Программы сами выведут её на экран, а дальнейшие действия лежат на самом пользователе. Он может либо сохранить в файл расшифрованные данные, либо скопировать их в буфер обмена для дальнейшей вставки в свои документы. Программы настолько просты в использовании что дальнейшее их описание продолжать не стоит, лучше сразу взять и попробовать. Перед использованием настоятельно рекомендуем ознакомиться с файлами описания, где вы можете найти подробную информацию по всем возможностям. Взять эти программы можно на сайте автора.
ModemSpd
Анализ и разбор статистик после связи вещь жизненно необходимая, но что делать если хочется, или нужно анализировать работу в режиме on-line? Можно конечно в терминале с помощью ESC-последовательности «+++» перевести модем в командный режим, дать команды по снятию статистики, а затем по команде ATO вновь перевести модем в режим приёма/передачи данных. К сожалению, такой способ нынче пригоден только для первых и пробных опытов по связи с удалёнными модемами. К тому же учитывая то, что в основе своей модемы нынче используют для Интернета, то и связь в терминале без авторизации и даже с ней будет недолгой и разорвётся по таймауту в ppp. Точная настройка и анализ требуют более длительных сеансов связи. Вот тут и придёт на помощь программа замечательного российского программиста, известного в сети под ником Temperton. Эта программа многофункциональна, и кроме анализа статистик позволяет многое.
Надеемся, что комментировать все эти пункты нет смысла, поскольку видно что эта программа может здорово облегчить жизнь пользователю. Ищите её на modemspd.by.ru
Modem Xpert
Эта программа первоначально разработана специально для модемов на чипах от Conexant. Увы, она не вошла в состав установочного диска, хотя мы надеемся что это временное явление. По своей сути она выполняет почти те же функции что ModemSpd и в режиме реального времени позволяет следить за работой модема оценивая её, и делая выводы о необходимости его дальнейшей подстройки.
Программа англоязычная, и рекомендована для использования непосредственно самой фирмой-разработчиком чипов. На сайте www.conexant.com можно найти её описание в формате PDF. Следует отметить, что немногие фирмы-производители получили право на её распространение. Мы вам рекомендуем посетить сайт официальной поддержки http://www.acorp.ru/modem где можно её скачать. Для нормального функционирования программы скорее всего потребуются дополнительные усилия по установке, и даже дополнительные библиотеки. Их ищите на сайте http://www.beta.acorp.ru
Net Waiting
Современный протокол V.92 позволяет реализовать одну из его удобных возможностей, такую как функция Modem On Hold. Суть её состоит в том, что во время работы в Интернете вы не будете себя чувствовать полностью отрезанным от мира по телефону, ввиду того что он занят. Звонок вашего друга или родственника не останется безответным потому, что они услышат сигналы занято. До появления протокола V.92 это было возможно благодаря такой функции как Call Wating. Для того чтобы она работала, необходимо чтобы такая услуга была подключена вам оператором связи. Сразу отметим как правило, это не бесплатно, а в ряде случаев вообще невозможно. Проконсультироваться по этому поводу можно непосредственно у оператора связи. Если Call Wating подключен, то входящий звонок в то время, когда у вас занят телефон, не останется незамеченным, а если линию занимает модем, то он разорвёт связь. Если же ко всему прочему используется протокол V.92, то, переговорив с абонентом, модем восстановит своё прерванное соединение без вашего вмешательства, что действительно удобно.
Программа Net Waiting обеспечивает пользователя дружелюбным интерфейсом. Она также рекомендована Conexant-ом для использования, и также как и Modem Xpert требует при установке дополнительных настроек, с которыми вы можете познакомиться на сайте www.beta.acorp.ru в статье «Настраиваем СallWaiting». Там же можно загрузить и свежую версию программы.
Поддержка со стороны производителя
Не всякая фирма может похвастаться частыми обновлениями контента, а уж диалогом с пользователем и подавно. В итоге такая поддержка носит затяжной статический характер. Или, другими словами, о пользователе вспомнили на этапе формирования поставок модема, а потом забыли. Если бросить взгляд на недавнее прошлое, то можно без труда отметить что модемы Acorp продавались с минимальной технической поддержкой. Но совсем недавно в этом направлении произошли разительные перемены. Для разумного разрешения этого вопроса Acorp предложила новое решение, содержащее «изюминку» и подкупающее своей очевидной простотой и дальновидностью.
Основная предпосылка состоит в том, что не бывает идеального компьютерного оборудования, в том числе и модемов. Раз такого оборудования не бывает, то оно должно совершенствоваться, а этот процесс немыслим без диалога с пользователем. Вещи вроде как очевидные, и производители стараются разрешать их разными способами, причём чем теснее контакт, тем выше вероятность плодотворной работы. Именно для такого контакта были созданы два независимых направления одно решает вопросы дальнейшего развития модемов, другое официальной поддержки.
Участвуя в первом направлении, пользователь может оценить процесс обновления, принять участие в бетатестировании, и решить свои частные проблемы, связанные с эксплуатацией и выявленными ошибками работы модема. Такое решение революционно по сути, поскольку не каждый решится обнародовать известные ошибки, не каждый решиться привлечь на свою сторону в общем-то малоопытных пользователей, не каждый решится дать в их руки «сыроватые» продукты. Но польза от таких действий несомненна, поскольку вряд ли можно найти более приемлемый способ сбора статистики и организации обратной связи. С этой целью сформирована служба бетатестеров. С декларацией службы можно познакомиться на сайте www.beta.acorp.ru.
Второе направление — распространение опробованных решений. Для этих целей российским представительством Acorp создан сайт www.acorp.ru/modem.
На нём публикуются материалы, прошедшие предварительное тестирование и поэтому они не должны вызывать нареканий пользователей. Сайт содержит определённую долю рекламы, но создатели не скрываются за её ширмой, а предоставляют конечному пользователю возможность организации диалога. Работает поддержка через e-mail и ежедневно решает десятки как простейших, так и достаточно нестандартных проблем, помогая своим клиентам найти нужное решение. На этом сайте публикуются самые свежие новости, интересные статьи, FAQ, ведётся и дополняется список официальных дилеров, обозначены текущие проблемы с целью их дальнейшего разрешения.
На что обращается внимание в обоих выбранных направлениях поддержки? Давайте рассмотрим по пунктам.
Документация
Как уже отмечалось в начале обзора, ни один из поставляемых модемов на сегодня не имеет полной русскоязычной документации. Да и англоязычная содержит только основные моменты по установке модема. Что делать, если модем установлен, но даже простейшую строчку инициализации не составить, а уж тем более не подстроить модем под конкретную линию? Полный список регистров и команд найти в Интернете крайне затруднительно. С целью ликвидации этого пробела на сайте бета-тестеров выложены мануалы от непосредственных производителей чипов Conexant. Тем кто не владеет английским сделан ещё один беспрецедентный подарок — книга по модемам Acorp — «Руководство пользователя». Мы не ошиблись в названии, данный документ действительно можно назвать книгой, т.к. помимо писания модема и команд, читатели смогут найти и основные сведения о модемной и факсимильной связи, настройке программных AOH-ов, первоначальные настройки под линию связи и многое другое.
Это только первый шаг. Как видно из заглавных страниц — этот документ будет совершенствоваться и дополняться. Есть и ещё один момент — программные модемы тоже не обойдены стороной. На каждый из них также выпущена подобная книга, а найти на современном российском рынке программный модем с подробной русскоязычной документацией ныне практически невозможно.
Системы e-mail/форум/FAQ
Сколько бы не было хороших и полных документов, у конечного пользователя всё равно будут возникать вопросы или из-за невнимательности прочтения, или по причине сложности восприятия материала. Поэтому есть несколько путей разрешения этой ситуации. Это индивидуальная поддержка через e-mail, живое общение в форумах, организация и развитие системы FAQ. Каждому из этих вопросов служба поддержки стремится уделить собственное специфичное внимание.
Микропрограммы и драйверы
Обозревая текущую линейку модемов Acorp начиная с аппаратных и заканчивая программными мы не раз отмечали тот или иной недостаток и обещали познакомить с ходом его устранения. Именно это основная задача возложена на службы и каждая из них последовательно решается. Что уже сделано в этом направлении?
Для модемов Acorp 56K EMSF-2 выпущен целый ряд микропрограмм, каждая из которых является продолжением достижений допущенных в предыдущей версии и решает те или иные проблемы. Главное что для всех модемов полным ходом идёт процесс адаптации под Российские условия с предоставлением гибких механизмов этой адаптации. Теперь для любого пользователя, обновившего микропрограмму, по умолчанию будет выставлен код страны «Россия», с соответствующими настройками для согласования с сигналами ATC. Стали доступны и такие функции, как регулировка агрессивности, разрешение и запрет изменения мощности передатчика по запросу удалённого модема (Power Drop), включение/отключение индикации ретрейнов и пересогласований скорости. Перечень мер этим не ограничивается, но трудно во всём объёме их охватить в одном обзоре. Если у Вас возникнет желание посмотреть полный список изменений их можно найти в русской документации к микропрограмме. Кроме того, постоянно исправляются и мелкие ошибки, допущенные производителем, вводятся меры по улучшению качества связи и подстройки под конкретную линию.
К модемам серии Acorp 56K EUS на сайте бетатестеров предоставлены самые современные драйверы, которые уже сейчас полностью решили проблему высокой загрузки центрального процессора под Windows XP, а также стабильности работы модемов. На сайте официальной поддержки, помимо фабричных (поставляемых с модемом) публикуются также надёжные и прошедшие бетатестирование драйверы. Acorp EUS стал одним из первым в России HCF-USB модемом, который работает на большинстве материнских плат в OS Windows XP. Правда, для этого нужно поставить последнюю версию драйверов с сайта www.beta.acorp.ru.
Для модемов серии Acorp 56K PIM2 предоставлены сразу несколько версий драйверов, в которых решаются задачи смены алгоритма при выборе битовой скорости. Как мы уже отмечали, самое неприятное на сегодня постепенный сброс битовых скоростей во время работы модема. В новых версиях драйверов этот баг исправили и модем теперь просто делает дополнительное пересогласование, но скорость остается прежней.
Для модемов серии Acorp 56K IRW2, помимо прочего, благодаря работе службы поддержки решён вопрос о возможности эксплуатации модема в голосовом режиме. Даже без наличия специальных гнёзд для подключения спикерфона, была выполнена его реализация средствами звуковой карты. Подобные попытки делались и на модемах других производителей, но там либо отказывались от дальнейшей проработки идеи, либо режим вводился принудительно, т.е. пользователь не мог выбирать между внутренним динамиком и звуковой картой.
Сопутствующее программное обеспечение
Мы уже описали все виды сопутствующего программного обеспечения, но стоит ли на этом останавливаться? Конечно нет, поскольку раз меняется софт в модемах, то и программы работающие с ним должны обновляться. Ограничится ли развитие только программами Acorp Modem Booster и M_Tweak? Нет конечно, тут всё в руках конечного пользователя, и именно он ставит свои задачи по разработке сопутствующего софта.
Мировое бета-тестирование
В завершении разговора о технической поддержке, хочется отметить один момент, который прошел практически незаметно для наших соотечественников. С осени 2003 года открылся новый раздел бета-тестирования для иностранных граждан — www.beta.acorp.ru/beta_for/. Причем неважно, какой у человека установлен модем, драйверы поставляются по сериям чипов. Главная цель открытия подобного раздела — выход на новый уровень развития. Безусловно, никаких гарантий работы и технической поддержки по этому разделу нет. Как нам кажется, пользователь сам должен решить, что для него лучше: купить «Nonamе», переделывать драйверы «вручную» и искать ответы на свои вопросы, или выбрать проверенный бренд, для которого всё отлажено и работает, а большинство проблем может быть решено обращением в техническую поддержку.
Примечание
В процессе создания этого большого обзора изменилась аббревиатура в названии модемов теперь там появилась буква «M». Например, M-PIM2 или M-EMSF2. Однако в связи с этим не повилось никаких отличий в аппаратуре модемов, как рассмотренных в обзоре, так и в анонсированных на страницах официального сайта.
Заключение
Заканчивая этот обзор, хочется отметить, что несмотря на приличный объём материала, так или иначе некоторые вопросы выпали из поля зрения. Мы не ставили перед собой задачи написания статьи в рекламном изложении, поэтому не стесняясь обозначили недостатки каждого из рассматриваемых модемов. Не забывая и о том, что любое техническое устройство обладает как положительными, так и отрицательными качествами. Конечный вывод должен делать сам читатель, подбирая модем под свои индивидуальные запросы. Искренне надеемся, что предоставленная информация поможет сделать этот выбор осмысленным.
Авторы выражают искреннюю благодарность всем кто помогал и помогает в развитии всей линейки модемов Acorp, а это и подготовка статей, развитие сайтов, участие в бетатестировании программ, микропрограмм и драйверов, ответы в специализированных форумах и конференциях, конструктивные замечания и дополнения, касающиеся всех сторон деятельности. Именно благодаря этой бескорыстной поддержке со стороны продвинутых и начинающих пользователей модемы линейки Acorp имеют полное право носить звание «народных».

















